
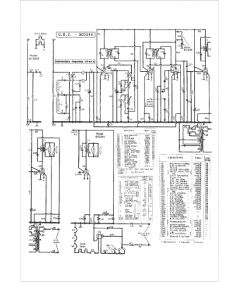
Marque :
GEC
Modèle :
BC 5246
Type appareil :
récepteur à tubes
Pays d'origine :
Grande-Bretagne, États-Unis
