
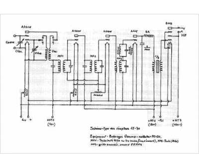
Marque :
Gamma
Modèle :
5 lampes
Type appareil :
récepteur à tubes
Pays d'origine :
France
