
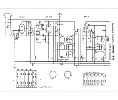
Marque :
Funkmechanik
Modèle :
Operette 118 W
Type appareil :
récepteur à tubes
Pays d'origine :
Allemagne
