
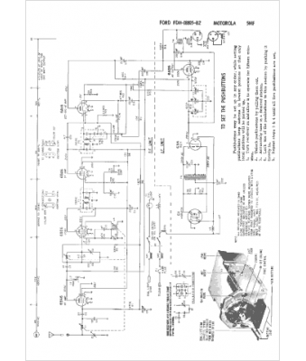
Marque :
Ford
Modèle :
FDH-18805B2
Type appareil :
récepteur à tubes
Année :
1955
Pays d'origine :
États-Unis
