
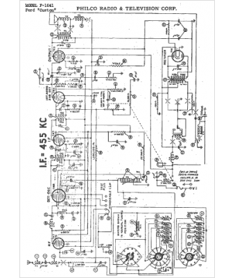
Marque :
Ford
Modèle :
F-1841
Type appareil :
récepteur à tubes
Année :
1942
Pays d'origine :
États-Unis
