
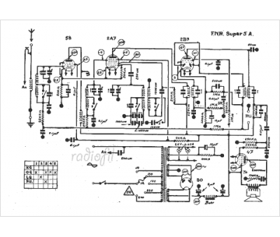
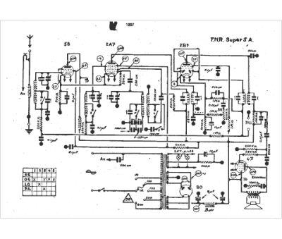
Marque :
FNR
Modèle :
Super 5 a
Type appareil :
récepteur à tubes
Année :
1934
Pays d'origine :
Belgique
