
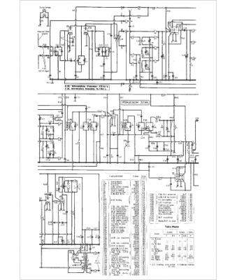
Marque :
Ferguson
Modèle :
329 A
Type appareil :
récepteur à tubes
Pays d'origine :
Grande-Bretagne
