
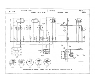
Marque :
Familial Radio
Modèle :
Sun-ray 632
Type appareil :
récepteur à tubes
Année :
1952
