
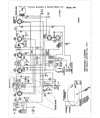
Marque :
															Fada																																															
														Modèle :
																P24																																	
															Type appareil :
																récepteur à tubes
															Année :
																1940
															Pays d'origine :
																France, États-Unis
															




