
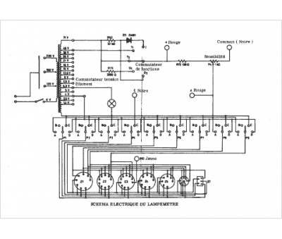
Marque :
Eurelec
Modèle :
Lampemetre
Type appareil :
lampemètre
Pays d'origine :
France
