
Marque :
Eumig
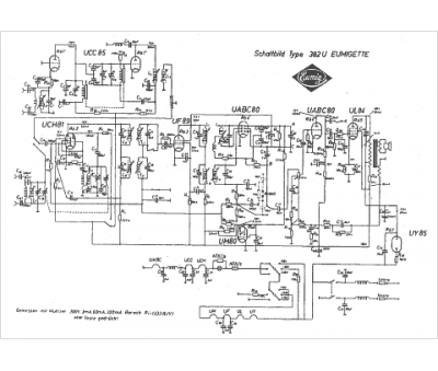
Modèle :
Eumigette 382 u
Type appareil :
récepteur à tubes
Pays d'origine :
Autriche, Allemagne
