
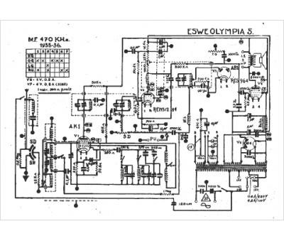
Marque :
Eswe
Modèle :
Olympia 5
Type appareil :
récepteur à tubes
Année :
1935
