
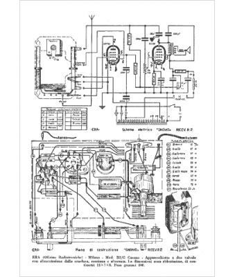
Marque :
Era
Modèle :
Gnomo
Type appareil :
récepteur à tubes
Pays d'origine :
Italie
