
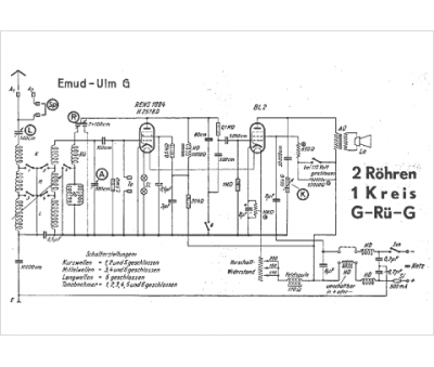
Marque :
EMUD
Modèle :
Ulm g
Type appareil :
récepteur à tubes
Pays d'origine :
Allemagne
