
Marque :
EMUD
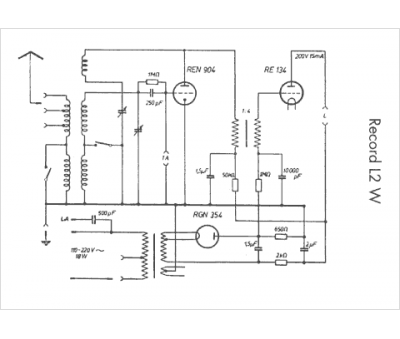
Modèle :
Record L2W
Type appareil :
récepteur à tubes
Pays d'origine :
Allemagne
