
Marque :
EMUD
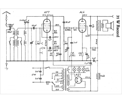
Modèle :
31 W Record
Type appareil :
récepteur à tubes
Pays d'origine :
Allemagne
