
Marque :
Emerson
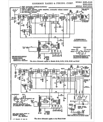
Modèle :
R189
Type appareil :
récepteur à tubes
Année :
1938
Pays d'origine :
États-Unis
