
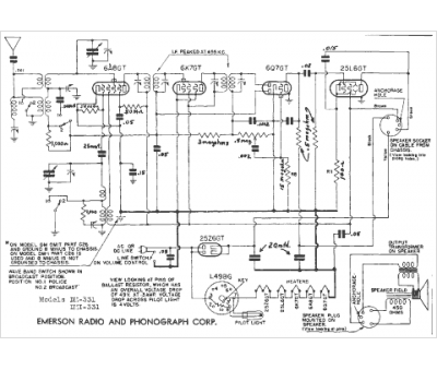
Marque :
Emerson
Modèle :
DMI-331
Type appareil :
récepteur à tubes
Année :
1940
Pays d'origine :
États-Unis
