
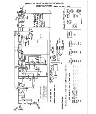
Marque :
Emerson
Modèle :
AW-7
Type appareil :
récepteur à tubes
Année :
1936
Pays d'origine :
États-Unis
