
Marque :
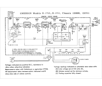
Emerson
Modèle :
120686
Type appareil :
récepteur à tubes
Année :
1964
Pays d'origine :
États-Unis
