
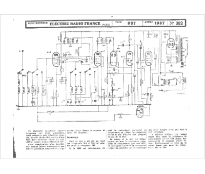
Marque :
Electric Radio France
Modèle :
Melior Rubis 387
Type appareil :
récepteur à tubes
Année :
1937
