
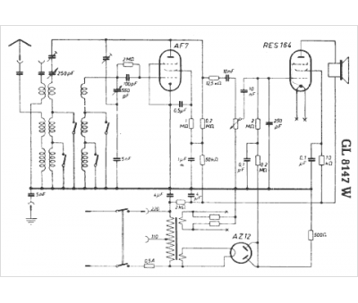
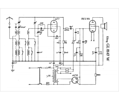
Marque :
Elberg
Modèle :
GL 8147 W
Type appareil :
récepteur à tubes
Pays d'origine :
Allemagne
