
Marque :
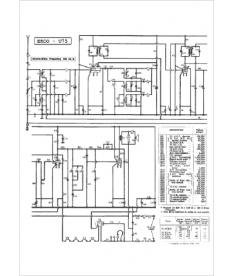
Ekco
Modèle :
U 75
Type appareil :
récepteur à tubes
Pays d'origine :
Grande-Bretagne
