
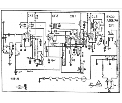
Marque :
Ekco
Modèle :
adb 76
Type appareil :
récepteur à tubes
Année :
1935
Pays d'origine :
Grande-Bretagne
