
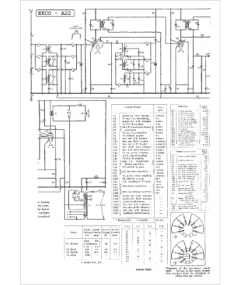
Marque :
Ekco
Modèle :
A 22
Type appareil :
récepteur à tubes
Pays d'origine :
Grande-Bretagne
