
Marque :
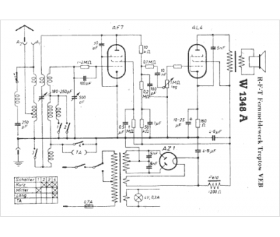
EAW
Modèle :
W 1348 A
Type appareil :
récepteur à tubes
Pays d'origine :
Allemagne
