
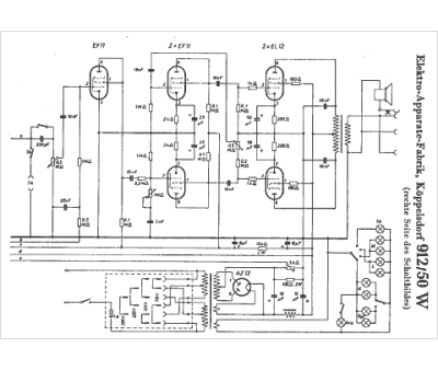
Marque :
EAK
Modèle :
912 50 W
Type appareil :
récepteur à tubes
Pays d'origine :
Allemagne
