
Marque :
EAK
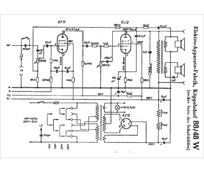
Modèle :
88 48 W
Type appareil :
récepteur à tubes
Pays d'origine :
Allemagne
