
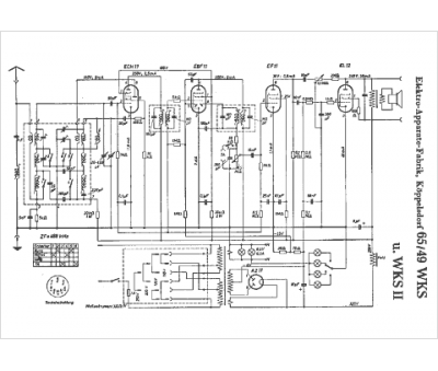
Marque :
EAK
Modèle :
65 49 WKS
Type appareil :
récepteur à tubes
Pays d'origine :
Allemagne
