
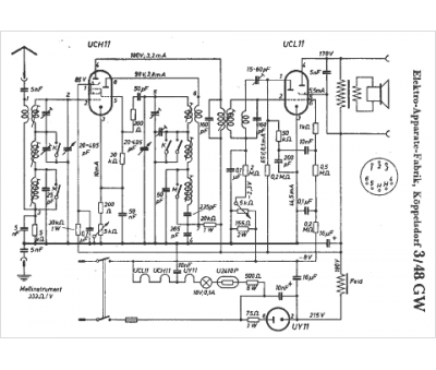
Marque :
EAK
Modèle :
3 48 GW
Type appareil :
récepteur à tubes
Pays d'origine :
Allemagne
