
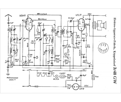
Marque :
EAF
Modèle :
3-48 GW
Type appareil :
récepteur à tubes
Pays d'origine :
Allemagne
