
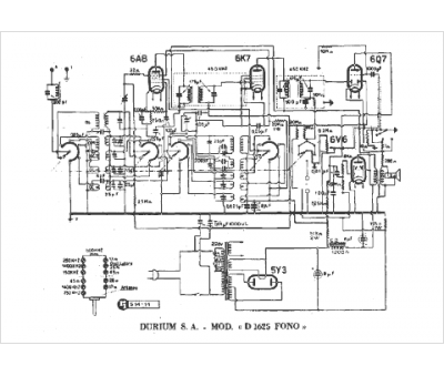
Marque :
Durium
Modèle :
D 1625
Type appareil :
récepteur à tubes
Pays d'origine :
Italie
