
Marque :
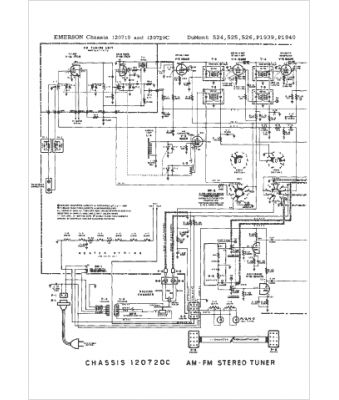
DuMont
Modèle :
524
Type appareil :
récepteur à tubes
Année :
1965
Pays d'origine :
États-Unis
