
Marque :
															Ducretet																																															
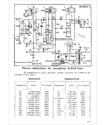
														Modèle :
																R 504l																																	
															Type appareil :
																récepteur à tubes
															Pays d'origine :
																France
															




