Retour à l'accueil
 
 
Recherche de schémas
Collection CD/DVD

Service schémathèque 

5 documents correspondent à votre recherche.

Caractéristiques de l'appareil
Marque :
Ducretet
Modèle :
R 4
Type appareil :
récepteur à tubes
Pays d'origine :
France
5 documents correspondant à cet appareil
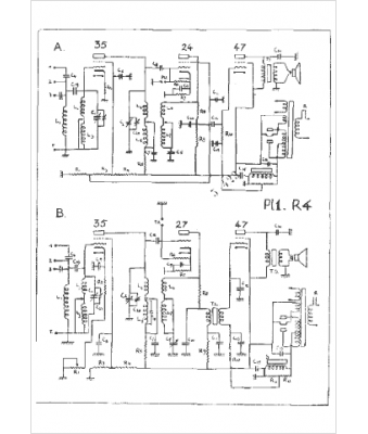
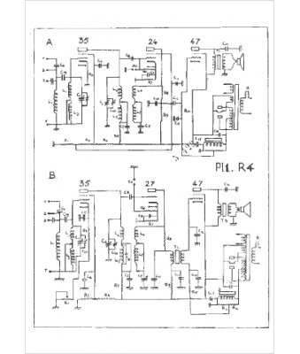
Schéma Ducretet R 4
3 pages.
Document présent dans Rétro-schémas 2 Acheter
En ligne, disponible en téléchargement Télécharger
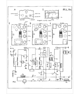
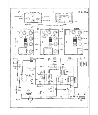
Schéma Ducretet R 4, Ducretet RC 4
2 pages.
Document présent dans Rétro-schémas 2 Acheter
En ligne, disponible en téléchargement Télécharger
Manuel Ducretet R 4
3 pages.
Document présent dans Rétro-docs 3 Acheter
En ligne, disponible en téléchargement Télécharger
Schéma Ducretet R 4, Ducretet RC 4, Ducretet R 40, Ducretet RC 40
14 pages.
Document présent dans Rétro-docs 9 Acheter
En ligne, disponible en téléchargement Télécharger
no photo
Schéma Ducretet R4, R40, RC40
Langue  : français
14 pages.
Doc complémentaire s. demande Demander
Vous pouvez regrouper les téléchargements Tout télécharger
La consultation de cet espace schémathèque est en accès libre.