
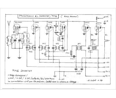
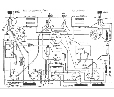
Marque :
Ducretet
Modèle :
Phonomodula 6l
Type appareil :
récepteur à tubes
Année :
1927
Pays d'origine :
France
