
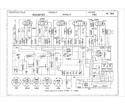
Marque :
Ducretet
Modèle :
D1935v
Type appareil :
récepteur à tubes
Année :
1952
Pays d'origine :
France
