
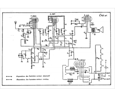
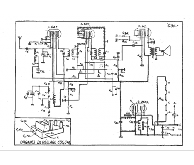
Marque :
Ducretet
Modèle :
C35
Type appareil :
récepteur à tubes
Année :
1934
Pays d'origine :
France
