
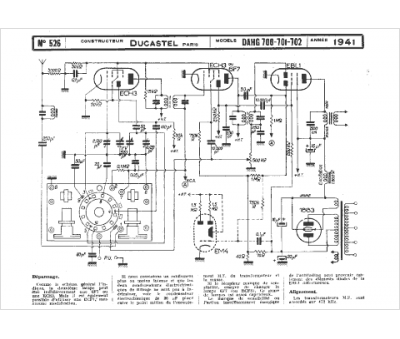
Marque :
Ducastel
Modèle :
DAHG 702
Type appareil :
récepteur à tubes
Année :
1941
