
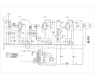
Marque :
DTW
Modèle :
723 W
Type appareil :
récepteur à tubes
Pays d'origine :
Allemagne
