
Marque :
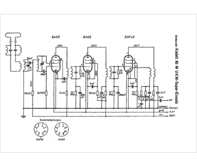
Dreipunkt
Modèle :
Kadett 85 W
Type appareil :
récepteur à tubes
Pays d'origine :
Allemagne
