
Marque :
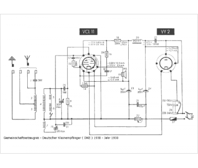
DKE
Modèle :
DKE 1938
Type appareil :
récepteur à tubes
Pays d'origine :
Allemagne
