
Marque :
Divers
Modèle :
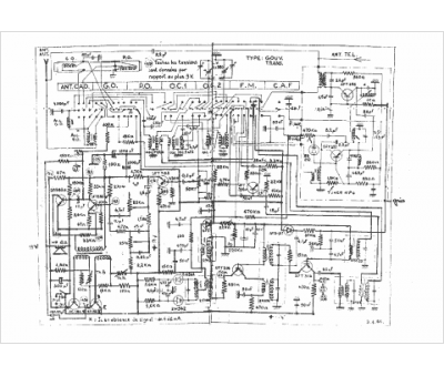
Sonolor Gouv
Type appareil :
récepteur à transistors
Pays d'origine :
France
