
Marque :
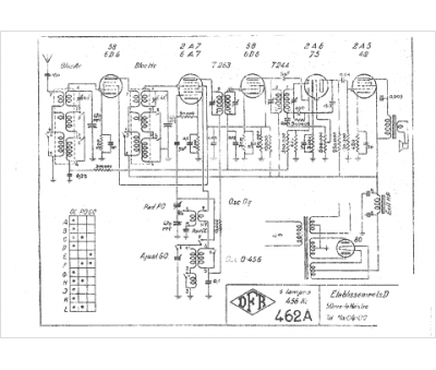
															DFR																																															
														Modèle :
																462 A																																	
															Type appareil :
																récepteur à tubes
															Pays d'origine :
																France
															