
Marque :
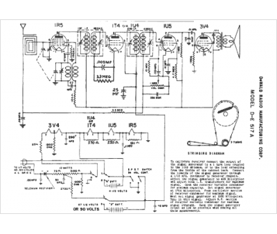
Dewald
Modèle :
DE-517A
Type appareil :
récepteur à tubes
Année :
1952
Pays d'origine :
États-Unis
