
Marque :
Dewald
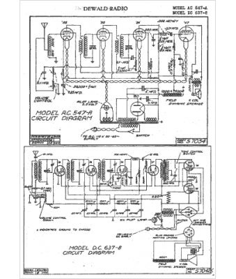
Modèle :
AC 547-A
Type appareil :
récepteur à tubes
Pays d'origine :
États-Unis
