
Marque :
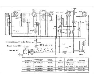
Detrola
Modèle :
576
Type appareil :
récepteur à tubes
Année :
1946
Pays d'origine :
États-Unis
