
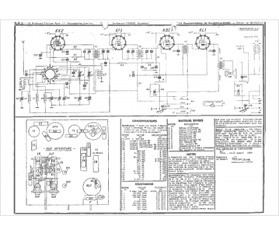
Marque :
Derveaux
Modèle :
bd2
Type appareil :
récepteur à tubes
Année :
1938
