
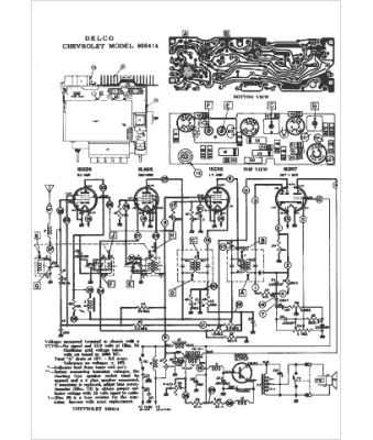
Marque :
Delco
Modèle :
988414
Type appareil :
récepteur à tubes
Année :
1961
Pays d'origine :
États-Unis
