
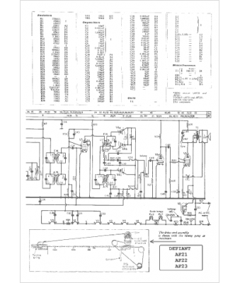
Marque :
Defiant
Modèle :
AF 21
Type appareil :
récepteur à tubes
Pays d'origine :
Grande-Bretagne
